首页
星空(中国)
公司简介
发展历程
企业文化
资质荣誉
产品中心
环保治理
智慧环保
园区服务
新能源环保
城市矿产
新能源化工
循环水
项目案例
超净脱氮技术案例
星空体育·星空网页版网站入口
废气处理案例
智慧环保案例
园区服务案例
循环水处理案例
绿色能源化工案例
商业合作
联系我们
在线留言
新闻热点
公司动态
行业资讯
当前位置: 标签页
星空体育·星空网页版网站入口
2024/04/10
河道治理处理方案
泗阳县淮河流域入河(湖) 排污口排查项目
查看更多
绿色能源化工案例
2024/04/10
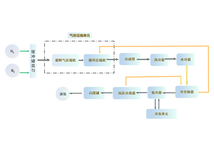
1000吨/年绿氨项目
本项目为1000吨/年氨合成项目,年运行时间8000小时,操作弹性30%~110% 系统设计压力,9.8MPa (G),合成塔操作压力7~9MPa (G)。
查看更多
绿色能源化工案例
2024/04/10
20000吨/年绿色甲醇项目
20000吨/年绿色甲醇项目,采用生物气化、甲烷+CO2重整、电解水制氢等工艺制取甲醇合成所需的CO、H2、CO2的原料气,原料气经过一系列的单元处理后, 采用一氧化碳加氢的方式合成甲醇,合成的甲醇用于船舶燃料或化学原料。
查看更多
星空体育·星空网页版网站入口
2024/04/10
河道治理处理方案
宿迁宿豫区黑臭水体治理项目
查看更多
星空体育·星空网页版网站入口
2024/04/10
农村生活污水治理
明光市农村生活污水处理设施修复运维项目
查看更多
循环水处理案例
2024/04/10
中石化石家庄炼化分公司炼油标准化水场建设
中石化石家庄炼化分公司炼油标准化水场建设,项目总投资逾200万元,打造一个顶层平台,五套水稳剂及循环水自动加药系统的智慧化和标准化水场。
查看更多
星空体育·星空网页版网站入口
2024/04/10
农村生活污水治理处理方案
龙潭街道农村污水处理装置建设运行管理项目
查看更多
废气处理案例
2024/04/10
农药和医药等化工行业废气处理解决方案
RTO废气焚烧处理装置
查看更多
智慧环保案例
2024/04/10
园区智慧平台升级建设方案
园区智慧管理平台
查看更多
上一页
1
2
3
下一页
隐私协议
×
平台信息提交-隐私协议
· 隐私政策
隐私协议
隐私协议
隐私协议
隐私协议
隐私协议
隐私协议
隐私协议
隐私协议
隐私协议
隐私协议
隐私协议
隐私协议
隐私协议
隐私协议
首页
星空(中国)
公司简介
发展历程
企业文化
资质荣誉
产品中心
环保治理
智慧环保
园区服务
新能源环保
城市矿产
新能源化工
循环水
项目案例
超净脱氮技术案例
星空体育·星空网页版网站入口
废气处理案例
智慧环保案例
园区服务案例
循环水处理案例
绿色能源化工案例
商业合作
联系我们
在线留言
新闻热点
公司动态
行业资讯
球友会网页版_球友会(中国)官方
|
乐鱼网页版·官方站网站
|
开云足球
|
九游在线官方官网
|
米兰在线平台
|
开云电子网页版
|
星空在线平台(中国)官网
|
亚新官方网站_亚新集团有限公司官网
|
半岛官方端网页版
|